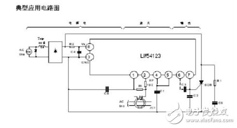
漏電芯片M54123中文資料
大?。?/span>674KB 人氣: 2015-05-22 需要積分:0
非常好我支持^.^
(10) 55.6%
不好我反對
(8) 44.4%
